Speak EV - Electric Car Forums banner

Tipo upstream AC RCD actuando como interruptor principal

6.9K views 5 replies 5 participants last post by  Harry6  
#1 ·
Estoy intentando instalar un Pod Point Solo y han identificado un par de cosas que deben corregirse antes de continuar con la instalación.

Estoy intentando instalar el cargador en un garaje independiente que tiene una habitación encima (utilizada principalmente para almacenamiento y como refugio de invierno para ratones). El garaje está a unos 25 metros de la casa, conectado por un cable SWA de 16 mm y tiene su propio cuadro de distribución.

Pod Point ha solicitado cambios para que:
  • El suministro al sub-cuadro no esté protegido por RCD o esté protegido por un RCD Tipo A.
  • Un MCB de repuesto de 32A o 40A disponible en el sub-cuadro, que no esté protegido por RCD o esté protegido por un RCD Tipo A.
Actualmente, el garaje tiene un RCD tipo AC y ningún MCB de repuesto (aunque hay espacio para uno). Puedo solucionar ambos problemas. El problema es que el garaje se alimenta de un RCD tipo AC de 30ma en la casa que actúa como el interruptor principal tanto para el garaje como para la casa.

Por lo que entiendo, para cumplir con el primero de los requisitos de Pod Point, ¿eso necesita cambiarse a un tipo A? Por lo que también entiendo, tener dos RCD similares en serie no es lo ideal para la discriminación y cuál se dispara cuando ocurre un problema.

Si se utiliza un RCD, podría ser un tipo S de 100ma ... lo que aún no cumple con el primer requisito de Pod Point. Tampoco es una opción, ya que el RCD del interruptor principal también es el único RCD para toda mi casa y el tipo S no ofrece la protección requerida.

O si cambio el RCD en el garaje por un tipo A, ¿Pod Point debería estar contento a pesar de que hay un AC aguas arriba que podría quedar ciego? Es decir, el RCD del garaje está proporcionando toda la protección requerida.

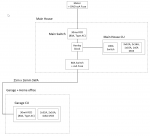
Diagrama para intentar explicar las cosas adjunto.
 

Attachments

#2 ·
Hay algunos problemas aquí.

En primer lugar, se trata de intentar asegurar que cualquier cadena de DRs/IDRs tenga selectividad. Eso generalmente significa asegurar que el DR/IDR aguas abajo siempre se dispare antes que el de aguas arriba. La forma más sencilla de hacerlo es colocar un DR de 100 mA en el extremo aguas arriba y luego DRs de 30 mA en el extremo aguas abajo, siempre que eso no deje ningún circuito final en el extremo aguas abajo protegido solo por el DR de 100 mA. La alternativa, si se necesita protección DR de 30 mA aguas arriba, es usar un DR de retardo de tiempo aguas arriba si está permitido. En su caso, ninguna de estas opciones es aceptable, ya que el DR aguas arriba es lo único que proporciona protección DR a la casa. Como el garaje también se alimenta de esto, disparará todo el suministro si hay una falla en un garaje, lo cual no es ideal.

El riesgo grave es que cualquier fuga de corriente continua de la instalación del punto de carga bien puede hacer que toda la instalación no esté protegida, al cegar el DR principal en el suministro entrante. Reemplazar el DR principal en el suministro entrante con un Tipo A ayudaría muy ligeramente, pero en realidad no es una buena solución, y aún deja el problema de la selectividad con el DR aguas abajo en el garaje.

La mejor opción sería reorganizar el suministro del garaje para que el interruptor-fusible se conecte directamente al suministro entrante, a través de un par de Henleys. El DR existente puede entonces continuar protegiendo la casa (sería mejor si fuera un Tipo A). El interruptor-fusible protegerá el SWA de 16 mm² al garaje y el DR del garaje se puede cambiar por un Tipo A. El punto de carga puede entonces conectarse al MCB de repuesto en el CU del garaje.
 
#3 ·
El riesgo grave es que cualquier fuga de corriente continua de la instalación del punto de carga bien puede hacer que toda la instalación no esté protegida, cegando el RCD principal en el suministro entrante. Reemplazar el RCD principal en el suministro entrante con un Tipo A ayudaría muy ligeramente, pero en realidad no es una buena solución, y todavía deja el problema de selectividad con el RCD aguas abajo en el garaje.
Gracias por la respuesta Jeremy. No estaba seguro de si tener un tipo A en el garaje negaría la necesidad de cambiar algo en la casa. Sin embargo, obviamente tienes razón en que, a pesar de tener un tipo A en el garaje, un fallo aún podría cegar el RCD 'principal'. Eso no sería ideal. Quizás aproveche esta oportunidad para volverme loco y tener más de un RCD para toda la CU de la casa.
 
#5 ·
¿Por qué no simplemente mover el Henley Block antes del Interruptor Principal RCD? El RCD existente protege la casa como antes y ahora el garaje tiene su propio suministro dedicado no protegido por RCD. No se necesita RCD como en SWA, pero el interruptor de fusible es útil si alguna vez desea aislar el garaje, en caso de que alguna vez note que está en llamas, por ejemplo, y también protege este cable de 16 mm contra sobrecorriente y cortocircuito. Entonces, simplemente reemplace el RCD tipo AC en el CU del garaje con un tipo A, o incluso mejor un tipo B!? ¡Solo necesita comprar una cosa y mover algunos cables...! Adam.